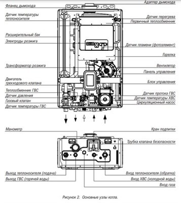
Каталог товаровИнженерные системыМульти сплит-системы комплекты Все товары Настенные сплит-системы Все товары Инверторные сплит-системы Все товары Мобильные кондиционеры Все товары Напольно-потолочные сплит-системы Все товары Кассетные сплит-системы Все товары Канальные сплит-системы Все товары Напольные сплит-системы Все товары Потолочные сплит-системы Все товары Колонные сплит-системы Все товары Сплит-системы для холодильных камер Все товары Автомобильные кондиционеры Все товары Мульти сплит-системы Все товары Мультизональные VRF-системы Все товары Компрессорно-конденсаторные блоки Все товары Облачные кондиционеры Все товары Фанкойлы Все товары Холодильные установки Все товары Оконные кондиционеры Все товары Запчасти и комплектующие для кондиционеров Все товары Вентиляция Приточно-вытяжные установкиВентиляторыВентиляционные установкиРекуператорыКанальные воздухоохладителиКанальные воздухонагревателиВсе товары Воздухоохладители Все товары Системы кондиционирования LG Multi V Мультизональные системыМульти сплит-системы Multi F и Multi FDXВсе товары Котлы отопления Настенные газовые котлыНапольные газовые котлыГазовые котлыЭлектрические котлыТвердотопливные котлыПромышленные котлыЧугунные газовые котлыДизельные котлыПарапетные газовые котлыКотлы наружного размещенияПечи-каминыБанные печиКонденсационные котлыГорелкиДымоходыВсе товары Водонагреватели Газовые колонкиВодонагреватели накопительныеЭлектрические водонагревателиБойлерыПроточные водонагревателиБуферные накопителиВсе товары Радиаторы Алюминиевые радиаторыБиметаллические радиаторыСтальные панельные радиаторыВнутрипольные конвекторыСтальные трубчатые радиаторыЧугунные радиаторыПолотенцесушителиДизайнерские радиаторыВсе товары Сантехника Унитазы и бидэМебель для ванной комнатыВанны и комплектующиеДушевые кабины и ширмыСмесителиРаковины и умывальникиСифоныПолотенцесушителиМойкиИнсталяцииДушевое оборудованиеБиотуалетыАксессуары для ванной комнатыДонные клапанаВсе товары Насосы Циркуляционные насосыПоверхностные насосыПогружные насосыПовышающие насосыНасосные станцииДренажные насосыСкважинные насосыКанализационные насосыМотопомпыНасосные группыВсе товары Водоснабжение и водоподготовка Фильтры для водыБаки для водыВодоочисткаВсе товары Стабилизаторы и ИБП Источники бесперебойного питанияСтабилизаторы электрического напряженияСтабилизаторы напряжения для котловВсе товары Камины КаминокомплектыЭлектрические каминыБиокаминыОчаг электрический для каминаПорталы для каминаАксессуары для каминаВсе товары Очистка воздуха ВоздухоочистителиМойка воздухаУвлажнители воздухаБактерицидные рециркуляторыВсе товары Тепловое оборудование Масляные радиаторыОбогревателиСушилки для рукЭлектрические тепловые полыТепловые пушкиКонвекторыТепловые завесыТепловентиляторыГазовые уличные обогревателиГазовые инфракрасные обогревателиДизельные инфракрасные обогревателиИнфракрасные обогревателиТеплогенераторыВсе товары Строительство и ремонтСтроительные материалы Террасная доскаОкна и двериКровельные системыКирпич и газоблокиНапольные покрытияСыпучие материалыЭлектротоварыУтеплителиЖелезобетонные изделия (ЖБИ)Все товары Мебель Лофт мебельМягкая мебельКроватиМатрасыОфисная мебельКухниСтолы и стульяСадовая мебельКорпусная мебельМебель на заказДизайнерская мебельВсе товары Благоустройство Тротуарная плиткаОзеленениеМалые архитектурные формы (МАФ)Все товары Бензиновая техника ДвигателиГенераторыБензопилыТриммер бензиновыйБензиновые газонокосилкиМотопомпыСнегоуборочникиВсе товары Компрессоры Все товары Электростанции Все товары Сварочное оборудование Аппарат плазменной резкиСварочные аппаратыВсе товары Электроинструменты Электрические пилыВсе товары Инструменты Все товары Мойки высокого давления Все товары Услуги Все товары ГлавнаяТеплоцельКотлыГазовые котлыНастенный газовый двухконтурный котел Kiturami World Alpha-15Настенный газовый двухконтурный котел Kiturami World Alpha-15БрендKituramiТип котлагазовыйКоличество контуров2Мощность (кВт)15 кВтСпособ установкинастенныйВсе характеристикиНет в наличииАртикул: A21E220259Цена по запросу55 651 ₽/шт.0 ₽/шт.-шт.+КупитьИтого:55 651 ₽Настенный газовый двухконтурный котел Kiturami World Alpha-15Цена по запросу55 651 ₽/шт.0 ₽/шт.КупитьПерейти в корзину ОбзорХарактеристикиОтзывы0Настенный газовый двухконтурный котелТехнические характеристикиБрендKituramiТип котлагазовыйКоличество контуров2Мощность (кВт)15 кВтСпособ установкинастенныйГарантийный срок, мес.36Настенный газовый двухконтурный котел Kiturami World Alpha-15 отзывы