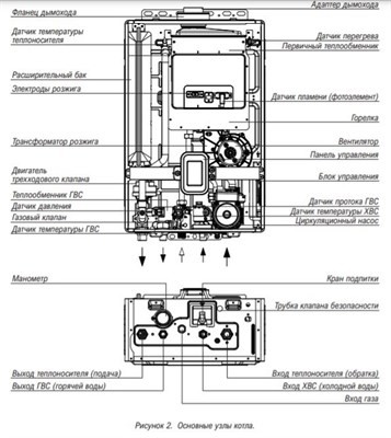
Каталог товаровНастенные сплит-системыМульти сплит-системыМульти сплит-системы комплектыПолупромышленные сплит-системыКассетные сплит-системы Все товары Кассетные однопоточные сплит-системы Все товары Канальные сплит-системы Все товары Напольные сплит-системы Все товары Потолочные сплит-системы Все товары Колонные сплит-системы Все товары Напольно-потолочные сплит-системы Все товары Сплит-системы для холодильных камерАвтомобильные кондиционерыМультизональные VRF-системыНаружные блоки VRF Все товары Внутренние блоки VRF НастенныеКассетныеКанальныеНапольныеВсе товары Аксессуары VRF Все товары Компрессорно-конденсаторные блокиВентиляцияПриточно-вытяжные установки Все товары Вентиляторы Все товары Вентиляционные установки Все товары Рекуператоры Все товары Канальные воздухоохладители Все товары Канальные воздухонагреватели Все товары Котлы отопленияНастенные газовые котлы Все товары Напольные газовые котлы Все товары Газовые котлы Все товары Электрические котлы Все товары Твердотопливные котлы Все товары Промышленные котлы Все товары Чугунные газовые котлы Все товары Дизельные котлы Все товары Парапетные газовые котлы Все товары Котлы наружного размещения Все товары Печи-камины Все товары Банные печи Все товары Конденсационные котлы Все товары Горелки Все товары Дымоходы Все товары ВодонагревателиГазовые колонки Все товары Водонагреватели накопительные Все товары Электрические водонагреватели Все товары Бойлеры Все товары Проточные водонагреватели Все товары Буферные накопители Все товары ГлавнаяТеплоцельКотлыГазовые котлыНастенный газовый двухконтурный котел Kiturami World Alpha-30Настенный газовый двухконтурный котел Kiturami World Alpha-30БрендKituramiТип котлагазовыйКоличество контуров2Мощность (кВт)30 кВтСпособ установкинастенныйВсе характеристикиСклад магазина: Осталось 1 шт.Артикул: A21E220262Купить в 1 кликЦена по запросу59 186 ₽/шт.0 ₽/шт.-шт.+КупитьИтого:59 186 ₽Настенный газовый двухконтурный котел Kiturami World Alpha-30Цена по запросу59 186 ₽/шт.0 ₽/шт.КупитьПерейти в корзину ОбзорХарактеристикиОтзывы0Настенный газовый двухконтурный котелТехнические характеристикиБрендKituramiТип котлагазовыйКоличество контуров2Мощность (кВт)30 кВтСпособ установкинастенныйГарантийный срок, мес.36Настенный газовый двухконтурный котел Kiturami World Alpha-30 отзывы