Каталог товаров
- Главная
- Теплоцель
- Котлы
- Газовые котлы
- Настенный газовый двухконтурный котел Kiturami World Alpha S-30
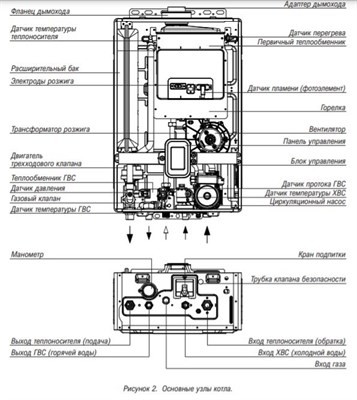
Настенный газовый двухконтурный котел Kiturami World Alpha S-30
- Обзор
- Характеристики
- Отзывы0
| Технические характеристики | |
| Бренд | Kiturami |
| Тип котла | газовый |
| Количество контуров | 2 |
| Мощность (кВт) | 30 кВт |
| КПД % | 91.6 |
| Способ установки | настенный |
| Цвет | Белый |
| Гарантийный срок, мес. | 36 |
| Габариты | |
| Высота (мм) | 300 мм |
| Ширина (мм) | 800 мм |
| Глубина (мм) | 500 мм |
| Вес, кг | 23.5 кг |






